GMC-I 医疗安规产品介绍:医疗安规测试仪哪家好?
医疗安规相关标准
IEC60601 医疗电气设备安全测试 制造商
IEC62353 医疗电器设备的循环实验和维修后实验 制造商/用户/第三方
GB9706.1 医用电气设备 D一部分 安全通用要求(耐压测试,接地电阻测试,漏电流测试)
GB 9706.04 医用电气设备 第二部分:高频手术设备安全专用要求
GB 9706.27 医用电气设备 输液泵及其控制器安全性能
GB 9706.08 医用电气设备 心脏除颤器和心脏除颤器监护仪的专用安全要求
IEC60601 | IEC60623 | GB9076.1 | |
保护导体 | 测试电流25A | 200mA | 25A或1.5倍额定电流 |
对地漏电流 | √ | √ | |
外壳漏电流 | √ | √ | |
患者漏电流 | √ | √ | √ |
患者辅助漏电流 | √ | √ | |
耐压测试 | √ | √ | |
绝缘电阻 | √ | √ | |
残余电压 | √ | √ | |
可接触部件电压 | √ | √ | |
功率 | √ | ||
差分电流 | √ | ||
能耗 | √ |
GB9076.1对医疗器械的要求:医疗电气设备安全测试
残余电压:
断开电源后1s,测量插头个电源插脚与外壳间电压,不超过60V
接地电阻:
具有设备电源输入插口的设备,接地电阻≤ 0.1Ω
带有不可拆卸的电源软电线的设备,接地电阻≤ 0.2Ω
手柄、旋钮控制杆等,初级操作机构的导体部件时,≤50V,≥1A,电阻应≤0.2欧
测试方法:电流25A或者1.5倍额定电流,5s-10s
GB9076.1对医疗器械的要求
电介质强度:
被试绝缘 | 对基准电压U相应的试验电压/V | |||||
U≤50 | 50<U≤150 | 150<U≤250 | 250<U≤1000 | 1000<U≤10000 | 10000<U | |
基本绝缘 | 500 | 1000 | 1500 | 2U+1000 | U+2000 | |
辅助绝缘 | 500 | 2000 | 2500 | 2U+2000 | U+3000 | |
加强绝缘和双重绝缘 | 500 | 3000 | 4000 | 2(2U+1500) | 2(U+2500) | |
医疗安规测试仪哪家好?
电介质强度:
基本绝缘:
A-a1,带电与接地的可触击金属部分
A-b,带电部分与双重绝缘中的基本绝缘和带点部分隔离的导体之间
A-f,在网电源部分相反极性之间
双重绝缘或加强绝缘:
A-a2,带电与未保护接地外壳
A-k,依次在信号输入部分,信号输出部分和未保护的可触及部分(可选)
辅助绝缘:
A-c,外壳与双重绝缘中的基本绝缘和带点部分隔离的导体之间
A-j,带电的未保护可触及部分和电源软电线上所缠绕的金属箔之间
A-g用绝缘材料做内衬的金属外壳和内衬内表面的金属箔之间
1.如外壳接地或电气间隙大于特定值,作为基础绝缘
2.如内衬未接地,作为加强绝缘
GB9076.1对医疗器械的要求:医疗电气设备安全测试
漏电流:
1.外壳漏电流,从正常使用时操作者或患者可触及的外壳或外壳部件(应用部分除外),经外部导电连接而不是保护接地导线流入大地或外壳其他部分的电流
2.对地漏电流、由网电源部分穿过或跨过绝缘流入保护接地导线的电流
3.患者漏电流、从应用部分经患者流入地的电流或是由于患者身上意外出现一个来自外部电源的电压而从患者经F型应用部分流入地的电流。表面间接触电流(Surface to Surface Leakage Current)在正常或是单一故障条件下,设备与地无关联任意两点之间的漏电流,电流从设备的一部分流经人体后流入设备的另一部分
4.患者辅助漏电流,正常使用时,流入处于应用部分之间的患者的电流,此电流预期不产生生理效应。
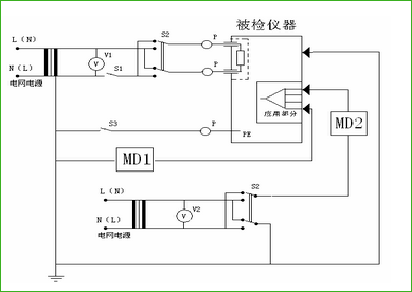
对地漏电流测试:医疗安规测试仪哪家好?
检测仪器对被测设备MD电源端输入110%额定电压,通过检测仪器内部的人体模拟电路(MD),测量对地漏电流值。

S2:电源极性切换
S1:断开一根电源导线
正常状态:
S1闭合,S2极性正常
S1闭合,S2极性反转
单一故障状态:
S1断开,S2极性正常
S1断开,S2极性反转
外壳漏电流
MD1测量的是从外壳的每一部分到地的漏电流
MD2测量的是外壳各部分之间的漏电流

S1:断开一根电源导线
S2:电源极性切换
S3:保护接地闭合/断开
正常状态:
S1闭合,S2极性正常or反转
S3闭合,S2极性正常or反转
单一故障状态:
S1断开,S2极性正常or反转
S3断开,S2极性正常or反转
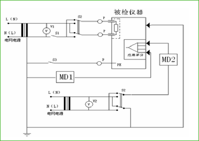
患者漏电流测试(MD1)
测量患者漏电流,检测仪器必须轮流地从每个患者连接点进行测量
MD1测量的是从应用部分经患者流入地的漏电流

S1:断开一根电源导线
S2:电源极性切换
S3:保护接地闭合/断开
正常状态:
S1闭合,S2极性正常or反转
S3闭合,S2极性正常or反转
单一故障状态:
S1断开,S2极性正常or反转
S3断开,S2极性正常or反转
患者漏电流测试(应用部分加网电源电压MD2)
MD2测量的是由于患者身上意外出现一个来自外部电源的电压而从患者经F型应用部分流入地的电流。

S2:电源极性切换
S1:断开一根电源导线
正常状态:
S1闭合,S2极性正常or反转
单一故障状态:
S1断开,S2极性正常or反转

S1:断开一根电源导线
S2:电源极性切换
S3:保护接地闭合/断开
正常状态:
S1闭合,S2极性正常or反转
S3闭合,S2极性正常or反转
单一故障状态:
S1断开,S2极性正常or反转
S3断开,S2极性正常or反转
检测项目容许值
检测项目 | 容许值 | ||||||
B型 | BF型 | CF型 | |||||
正常状态 | 单一故障 | 正常状态 | 单一故障 | 正常状态 | 单一故障 | ||
对地漏电流mA | 0.5 | 1 | 0.5 | 1 | 0.5 | 1 | |
对地漏电流mA(注1) | 2.5 | 5 | 2.5 | 5 | 2.5 | 5 | |
对地漏电流mA(注2) | 5 | 10 | 5 | 10 | 5 | 10 | |
外壳漏电流mA | 0.1 | 0.5 | 0.1 | 0.5 | 0.1 | 0.5 | |
患者漏电流mA | DC | 0.01 | 0.05 | 0.01 | 0.05 | 0.01 | 0.05 |
AC | 0.1 | 0.5 | 0.1 | 0.5 | 0.01 | 0.05 | |
患者辅助漏电流mA | DC | 0.01 | 0.05 | 0.01 | 0.05 | 0.01 | 0.05 |
AC | 0.1 | 0.5 | 0.1 | 0.5 | 0.01 | 0.05 | |
注1,设备的可触及部分未保护接地,且外壳漏电流和患者漏电流符合要求,例如带有屏蔽的网电源部分的计算机;或者移动式的X涉嫌设备和有矿物绝缘的移动式设备
注2,yo久性安装的设备,保护接地导线的电气连接只用实用工具才能松开,且禁锢或机械固定在规定位置,例如X射线设备的主件,有矿物绝缘电热器的设备